產品中心
中間繼(jì)電器 |
時間繼(jì)電器 |
電壓繼電器 |
電流繼電器 |
過流繼電器 |
抗晃電繼電器 |
雙(shuāng)位置繼電器(qì) |
跳閘回路監視繼電(diàn)器 |
同步檢查繼(jì)電(diàn)器 |
相序、斷線保護繼電器(qì) |
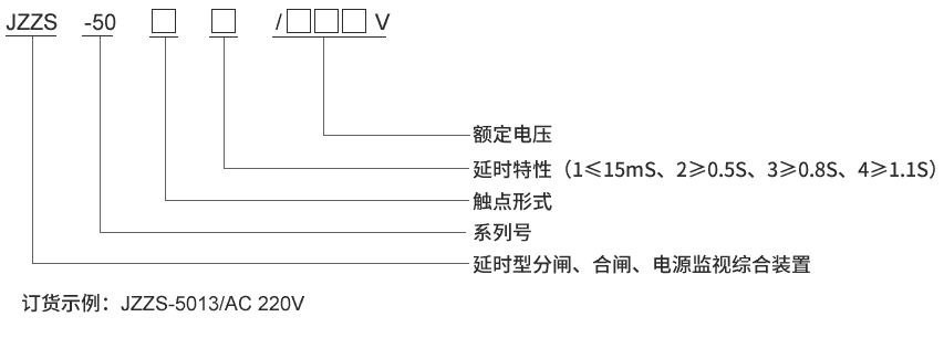
分閘、合(hé)閘、電源監視繼電器 |
閃光繼電(diàn)器 |
衝(chōng)擊繼電器 |
閉鎖繼電(diàn)器 |
信號繼電器 |
漏電繼電器 |
組合式報警繼電器
微機綜合保護測控裝置 |
小型化保護裝置 |
電流型(xíng)保護裝置 |
無源自供電保護 |
10KV通用保護 |
10KV通用保護測控 |
35KV通用保護測控 |
電壓綜(zōng)合測控單元 |
通用型差動保護












